环境保护信息公示
米兰网页版位于成都市武侯大道顺江段73号武侯新城,周边以工厂企业为主。公司占地100亩,总建筑面积54007平方米。主导产品为“米兰MILAN(中国)”牌系列电热蚊香片、电热液体蚊香等米兰网页版防疫卫生用品和“米兰MILAN(中国)”牌系列电热毯、暖手器等家用取暖器具产品。
公司高度重视环境管理,2006年搬迁到武侯新城以来,水、大气、噪声等排放指标经环境监测部门测试,均符合国家和地方法律法规要求,未发生过环境污染事件。公司已通过ISO14001环境管理体系认证,每年顺利通过环境管理体系工厂监督复查。目前公司正致力于质量、环境管理体系的持续改进,努力使公司朝着质量、环境双优企业的方向发展
环保承诺
把提高企业市场竞争能力,最大限度地减少环境污染,合理利用能源、资源作为公司的发展理念。为此我们承诺:
遵守环保法规,提升环境意识。
努力节能降耗,落实环境指标。
实施环境控制,持续改进提高。
排污情况介绍
主要污染物产出情况:
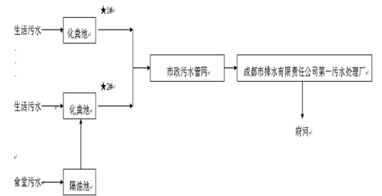
废水:公司在生产过程中无生产废水排放,仅有生活污水排放,主要产生于职工洗手、洗澡、卫生间清洗和食堂用水等。食堂污水先经隔离池处理后,再与其它生活污水一同进入化粪池处理后,经武侯新城污水管网,直接进入三环路城市污水管网,然后经成都市排水有限责任公司第一污水处理厂处理后,最终排入府河。
噪声:公司的噪声主要为生产设备和辅助设备产生的机械噪声,主要声源有挤塑机、冲床、压力机、风机等。公司采用减震、厂房隔声、吸声等措施进行降噪处理。
废气:公司的废气排放量较少,主要是在生产过程中产生的电子元器件焊接烟气、职工食堂产生的餐饮油烟(每天只有中餐)和一台生活锅炉产生的烟气。公司采用抽风系统将废气引至各车间顶楼排放。焊接烟气经15米高排气筒直接排入大气环境。餐饮油烟经油烟净化设施处理后经10米高排气筒排入大气环境。锅炉以天然气为燃料,产生的锅炉烟气直接排入大气环境。
固废:公司生产过程中产生的固废主要是各类报废原材料。废电源线、废包装材料均由废旧物资公司回收。生活垃圾及化粪池污泥由市政环卫部门清运、处理。废包装桶、废矿物油及含油废物、废乳化液、废有机溶剂、废清洗液、废机油、废气电路板及边角料、废空气滤芯器、废机油滤芯器、环氧树脂废料、废活性炭、废荧光灯管等危险废物委托第三方有危废资质公司处置。
公司《排放污染物许可证》(证书编号:川环许A武2280)排放主要污染物种类及浓度:PH:6~9;SS:400mg/L;COD:500mg/L;NH3-N:45mg/L;BOD5:300mg/L;动植物油:100mg/L;LAS:20mg/L;二氧化硫:100mg/ m³;氮氧化物:400mg/m³。
噪声:昼间:65dBA。
雨污分流情况介绍
给排水
1、给水
公司供水为自来水,由城市自来水管网直接供给。市政给水管网接入公司给水管道直径为DN300,总的生活用水能满足水量、水压要求。给水系统包括生活给水系统、消防给水系统、浇洒绿地等用水系统。
2、排水系统、雨水系统
公司排水采用雨水、污水分设排水管网的分流制排水系统。雨水经DN500mm的雨水管道进入城市雨水管网。污水经地埋式污水处理设施处理后接入排污管管径为DN400mm的武侯新城水管网,然后进入三环路城市污水管网,排入成都市第一污水处理厂处理后,最终排入府河。
污水处理工艺

公司2019年环境检测报告